Mạch nguồn DVD 5V 12V 18V
TÍNH NĂNG SẢN PHẨM
- Sản phẩm thường được sử dụng trong các mạch điện tử, đóng vai trò hạ áp nguồn điện xuống mức thấp để nuôi các linh kiện điện tử ở phía sau nó.
- Sản phẩm có kích thước rất nhỏ gọn và thường được sử dụng rất nhiều trong các mạch điều khiển,...
- Tuỳ thuộc vào mục đích sử dụng mà chúng ta sẽ chọn cho mình một bộ sản phẩm phù hợp.
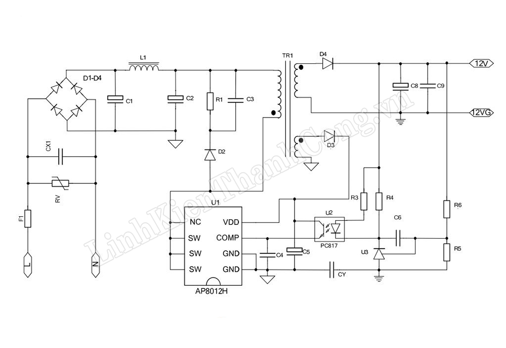
THÔNG SỐ KĨ THUẬT
- Điện áp vào: ~ 300VDC
- Điện áp ra nhiều ngõ: 5V, 12V, 18V
- Chân GND là chân Mass chung
- Kích thước: 58 * 34mm
DATASHEET
- Tham khảo Datasheet IC nguồn AP8012H: >>TẠI ĐÂY<<

HƯỚNG DẪN ĐẤU NỐI
Bước 1:
- Kết nối đầu vào điện áp 300VDC (Sau cầu Diode và sau tụ của nguồn bếp điện) vào 2 vị trí IN + và IN -
+ Kết nối cực dương 300VDC vào vị trí IN+
+ Kết nối cực âm 300VDC vào vị trí IN -
Bước 2:
- Kết nối đầu ra tại các vị trí GND, 5VDC, 12VDC, 18VDC (Tùy thuộc theo mạch yêu cầu đầu ra là bao nhiêu)

HÌNH ẢNH SẢN PHẨM
