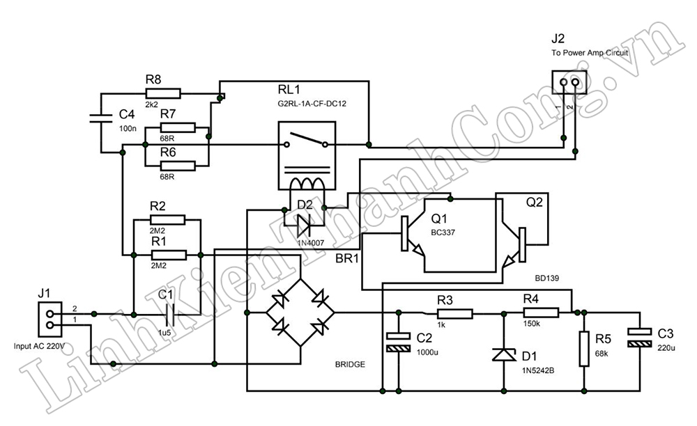
Khởi động mềm cho mạch khuếch đại công suất!!!

- Mạch khởi động mềm là một mạch / Module dùng để ngăn MCB (Bộ ngắt mạch chính) ở nhà bị mất khi nút nguồn được nhấn / bật bộ khuếch đại nguồn trước.
- Tại thời điểm nhấn nút nguồn, mạch sẽ khởi động trễ khoảng 3,5 giây. Mạch sẽ làm trễ điện áp 220V xoay chiều cấp vào mạch nguồn có trong bộ khuếch đại công suất. Độ trễ dài hay ngắn sẽ tùy thuộc vào giá trị tụ điện nằm ở chân của bóng bán dẫn C337. Tụ điện có giá trị điện dung càng lớn (Trong mạch là: 220uF) thì thời gian trễ càng lâu, nhưng trễ lâu thì mình không khuyến khích / vì nó sẽ gánh điện trở 68 Ohm / 10w, cuối cùng điện trở nó có thể bị cháy.

(Tác giả: Linh Kiện Thành Công - Sưu tầm và biên dịch)